Пропала искра, что делать? Daewoo Leganza

karel1973
22.05.14  | 
22.05.14 | 
Так все таки, чем помочь то? Кроме неумелого тыканья осцилографом что сделано? Питание на модуль зажигание проверено? Насос при вкл. зажигания и прокрутке включается? Чек при включении зажигани горит? Если есть подозрение на перескок ремня ГРМ, то что мешает это проверить?
torik1978
22.05.14  | 
22.05.14 | 
Питание на катушку приходит, чек горит, насос маслает, нет импульса на зажигание.
NikolaiPalai
30.01.15  | 
30.01.15 | 

вопрос!!!! не знаю что делать! прокладка крышки порвалась! залило свечи маслом, пропала искра. свечи выкрутил вставил новые искры все равно нет! в чем может быть проблема????? заранее большое спасибо!

эксперт модели
Daewoo Leganza
DiBuz
30.01.15  | 
30.01.15 | 

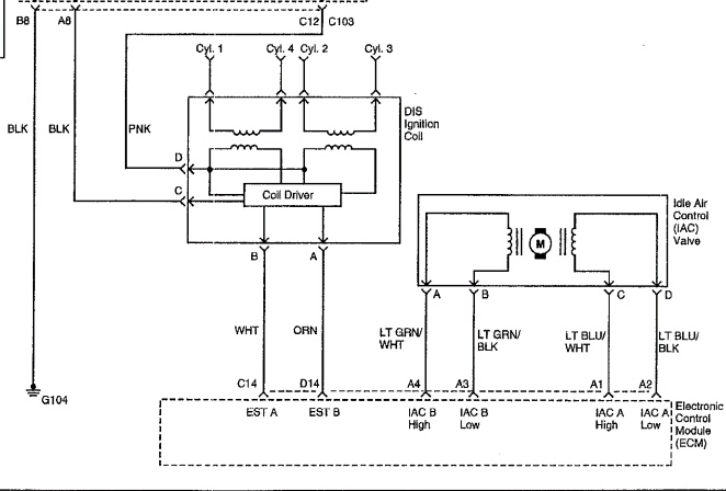
Мерять сопротивление обмоток Модуля зажигания - они попарно должны быть приблизительно одинаковые. По этому поводу много инфы в Инете, да и на форуме тоже найдется. Т.е. если сопротивления явно отличаются - скорей всего МЗ пробило, а ежели нет - надо рыться дальше.

витек55
20.03.15  | 
20.03.15 | 

всем привет . поменял бендикс всё поставил как стояло, а после замены бендикса пропала искра на свечах ?

89288447118
20.04.17  | 
20.04.17 | 
Здравствуйте Леганзоводы и Все остальные проблема такая,подтраивала временами моя ласточка капот откроешь стукнишь по модулю все ОК а вчера на холостых заглохла и незаводится , никак помогите разобраться . Дэу Леганза 2.2 американка,зарание спасибо.
akulinichev
21.04.17  | 
21.04.17 | 
Ну меняй катушку в чём проблема, я как то ехал и тоже просто напросто на ходу захлох, правда я сперва посмотрел искру а её не было, купил катушку и всё ок.
эксперт модели
Daewoo Leganza
DiBuz
21.04.17  | 
21.04.17 | 
89288447118: Здравствуйте Леганзоводы и Все остальные проблема такая,подтраивала временами моя ласточка капот откроешь стукнишь по модулю все ОК а вчера на холостых заглохла и незаводится , никак помогите разобраться . Дэу Леганза 2.2 американка,зарание спасибо. #

Если катушка оригинальная, то ехай за новой.

Я не поленился - вскрыл ее. Там плата не шибко мудреная, но с 2-мя "ключами" , к которым ножки припаяны очень специальным образом и припаять их ни в домашних условиях, ни в условиях телеателье практически невероятно - необходимо эти ключи покупать, выпаивать с платы и т.д... По себестоимости встанет приблизительно в те-же деньги что можно купить новую китайскую катушку ... НО! Это категорически делать нельзя! ;) Самую дешманскую не бери - поработает совсем недолго , да и все это время будешь плеваться. Необходимо выбирать из тех, что ближе к 50 баксам

Mixan419
17.07.17  | 
17.07.17 | 

Привет всем!проблема ни как у всех....

Mixan419
17.07.17  | 
17.07.17 | 

нет искры с модуля зажигания на 2 цилиндр(3 работает),1 работает а с 4 искра есть,но когда снимаю но заведенном моторе снимаю 4 ВВ изменений нет(т.е. не работает.

PS МАШИНА РАБОТАЕТ НА ДВУХ ЦИЛИНДРАХ!!!

Goodest81
18.07.17  | 
18.07.17 | 

Сдохла катушка. Она сдвоенная. Одной трындец. Меняй полностью

Mixan419
18.07.17  | 
18.07.17 | 


to Goodest81: катушка 100% рабочая

Goodest81
18.07.17  | 
18.07.17 | 

Это ты ее снял и поставил на другую легу и там она работает?

Check горит?

Если у тебя не работают 2 цилинда - то сдохло полкатушки. Меняешь катушку и наслаждаешься

Mixan419
18.07.17  | 
18.07.17 | 


to Goodest81: я поставил на свою машину точно такую же катушку с рабочей машины .......и ничего не изменилось!!!!!!!!!!

Модератор
Авто)(модер
18.07.17  | 
18.07.17 | 
Mixan419: to Goodest81: катушка 100% рабочая

Больше похоже на ВВ провода, наконечники и сами свечи, если всё так, как у вас написано:


Mixan419: нет искры с модуля зажигания на 2 цилиндр(3 работает),1 работает а с 4 искра есть

Если 1-ый и 3-ий работают, значит обе половинки катушек и ЭБУ, живы.

Могут глючить контакты в разъёмах, катушки или самого ЭБУ.




Форум не экспертная комиссия. Все мнения и советы имеют рекомендательный характер. Ответственность за принятые решения по ремонту, лежит полностью на пользователе.
Goodest81
23.07.17  | 
23.07.17 | 

Ну и, какова судьба? Катушка?

Тынчтык
20.12.17  | 
20.12.17 | 

Доброго времени суток. Нужна помощь, подскажите кто знает. У меня на Ланосе на всех четырех свечах зажигания искры нет. ДПКВ, катушка, мозги работают. Вставили на другой Ланос без проблем завелась. А этими же элементами той машины моя стоит как стояла. Спасибо всем тем кто поделится советом.

Goodest81
21.12.17  | 
21.12.17 | 

Массу проверяй



ПОИСК ПО САЙТУ


Наши автомобильные эксперты отвечают на все ваши вопросы. Зарегистрируйтесь и задайте вопрос.

Справочник такси поможет вызвать такси в вашем городе максимально дешево и быстро:


МЫ В СОЦ.СЕТЯХ
zen
pulse
telegram
vk

2007—2022. Сетевое издание «Автопипл». Возрастные ограничения: 16+
Почта редакции hkdkest@mail.ru
Телефон +7(499)490-76-06