Где находится реле переключения дальний-ближний свет Daewoo Leganza

wolf_cub

пропал дальний свет (не включается).

предохранители все в норме ( и под капотом и под панелью), На панели загорается лампочка дальнего света, значит переключатель то ж в норме...

По капотом два реле нашел, одно на габариты, другое на ближний свет.

Под рулем еще 5 релюшек нашел : на дворники, на панель приборов, на включение противотуманок, на поворотники, и еще какое-то (замена его ничего не дала, не понял на что оно идет, но при установке оно сразу щелкает - включается)

Где находится реле включения дальнего света? по всем симптомам это оно у меня "наелось"...( 

Daymon_Mc
24.08.13  | 
24.08.13 | 

Может быть дело в подрулевом переключателе?

Когда на себя его дергаешь (мигать дальним) что происходит?

karel1973
24.08.13  | 
24.08.13 | 

Нет там реле дальнего света! И с переключателем порядок, если лампа на панели загорается. На соответсвующих предах напряжение появляется? Лампы целые?

wolf_cub
25.08.13  | 
25.08.13 | 


to karel1973: Лампы обе целые. Напряжение на предохранителях не мерял. Сами предохранители целые.

Пропало сразу на обоих фарах, а предохранители идут отдельно на левую и правую...

voltik
25.08.13  | 
25.08.13 | 


to wolf_cub:


На дальний и ближний одно реле, переключается за счет коммутации под рулевого переключателя, так что меняй переключатель, или разбирай и восстанавливай.

karel1973
25.08.13  | 
25.08.13 | 
voltik: to wolf_cub:

На дальний и ближний одно реле, переключается за счет коммутации под рулевого переключателя, так что меняй переключатель, или разбирай и восстанавливай. #

Ребят! я схему для чего разместил? Там же четко видно, что индикатор на панели подключен после переключателя. И если он горит, то переключатель ни причем!!!!

Пробник в руки и смотреть напряжение на предохранителях, а потом на лампах.

Лампы кстати как проверялись?

wolf_cub
25.08.13  | 
25.08.13 | 

Лампы проверялись "переставлением" на ближний свет

wolf_cub
25.08.13  | 
25.08.13 | 

Напряжения нет на предохранителях

Что за аппарат по схеме s202 ? Где находится?

voltik
25.08.13  | 
25.08.13 | 

Реле одно на ближний и дальний, и оно должно щелкать при включении дальнего или ближнего.


Вообще если лампа индикатора "дальний" зажигается, то надо искать обрыв в проводке.

Еще может быть проблема в блоке предохранителей под капотом, может контакты окислились.

wolf_cub
25.08.13  | 
25.08.13 | 

обрыв в проводке не исключаю...

вопрос как найти - геморой!

karel1973
25.08.13  | 
25.08.13 | 

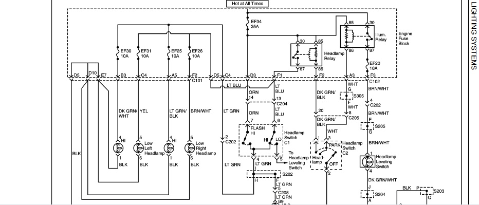
S202 и С202 это разъемы. В них и нужно в первую очередь посмотреть!

На скрине они указаны:

wolf_cub
25.08.13  | 
25.08.13 | 


to karel1973: пасиб, пошел смотреть

wolf_cub
26.08.13  | 
26.08.13 | 

обрыв найти пока не получилось...

бросил временную перемычку с реле противотуманок на предохранитель дальнего света левой лампы.

Странное дело, при подачи питания на предохранитель правой лампы - горит правая, а при подачи питания на левую - горят обе!(((

Чегото где то пере..плелось в проводке((

Dmitrii (Леганза Аме
13.09.13  | 
13.09.13 | 

было аналогичное у меня - причина была проста - там в тех предохранителях что под капотом есть предохранитель "передние фары" он один на обе фары посмотри что с ним и есть ли напряжение на нем?!

wolf_cub
15.09.13  | 
15.09.13 | 

предохранитель этот в норме.

все предохранители в норме. Сегодня опять ковырялся... вобщем либо обрыв где-то в районе разъема s202.

либо там контакт окислился...

Но найти этот разъем у меня не получилось, бросил перемычку от провода идущего с переключателя, до какого то большого (очень много проводов) разъема. все работает, будет время, займусь еще поиском злосчастного разъема



ПОИСК ПО САЙТУ


Наши автомобильные эксперты отвечают на все ваши вопросы. Зарегистрируйтесь и задайте вопрос.

Справочник такси поможет вызвать такси в вашем городе максимально дешево и быстро:


МЫ В СОЦ.СЕТЯХ
zen
pulse
telegram
vk

2007—2022. Сетевое издание «Автопипл». Возрастные ограничения: 16+
Почта редакции hkdkest@mail.ru
Телефон +7(499)490-76-06