Авто Mitsubishi Sigma F07W (универсал), 6G72, 3л. 12 клапанов, МКП, австралийка 93г.
Перестал работать рхх, после проверки рхх выяснилось, что нет управляющих сигналов с ЭБУ. Настроил хх регулировочным винтом, прогревочные обороты идут через биметалл через охлаждающую жидкость, так и ездил (палево, забраться в мозг для ремонта и всё загубить). Тут предоставился случай приобрести ЭБУ с Sigma, двигатель один в один, трамлёр, те же датчики, без имбы, тот же разъём тип В, но номер другой.

Родной мозг

Приобретённый.
Разъёмы одинаковые, внутри всё один в один.
И тут началась эпопея. Получив свободный доступ в дубликат своего ЭБУ, начал его изучать. Нашёл драйвера хх, кстати там они были, дохлые, видимые разломы, сгоревшие дорожки. Заменил драйвера на купленном, решил поставить, поставил, 0. Загорался чек и не тух. Картина известная, потекли кондеоры, всю залили и позамыкали. На своем уже делал комп по тем же причинам. Всё почистил, поменял. Поставил, чек загорелся, потух, не заводится. Бензонасос есть, форсунки есть, искры нету, проверил на транзисторе, не приходит импульс. Импульс идёт с микросхемы E310A. Когда прослеживал по дорожкам цепь, оказалось на дорожку попал электролит, закоротив её на питание 5 либо 12 В. Значит есть вероятность выхода из строя Е310А.
Теперь суть вопроса: если полетела Е310А, заменить не проблема, но имеет ли она свою прошивку или является стандартным формирователем импульсов? Можно ли поставить её, взяв, например из б/у блока авто с 6G72 12 -клапанной ли можно заказать на али?
Самое интересное, что эти ЭБУ могут устанавливаться и на 24 кл, и на бесконтактное зажигание, и с имбой, и на автомате, некоторые выводы не используются на моей.

Вот такой разъём.

Типы разъёмов.

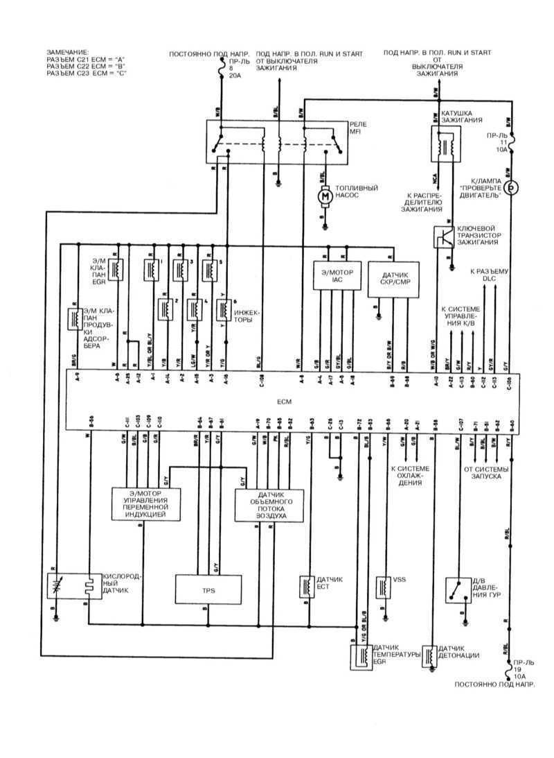
Распиновка.
Вот и не пойму, что делать дальше. Возможно прошивка на проце главном не та.
Кстати, на родном поменял оба драйвера рхх, заработал регулятор. И узнал, для себя, такой прикол, что сняв клемму с аккумма, и поставив обратно, при включении зажигания, сервопривод рхх открывается на шагов 20-30, а возвращается на шагов 5-10, поэтому при частом снятии клеммы, он открывается до беспредела. Теперь снимаю разъём с рхх.
Не буду делать фотки потрохов, если надо, сделаю.
P.S. продавец ЭБУ уверял, что перед снятием его с машины донора, она ездила очень даже хорошо. Правда или нет не знаю.